Аварийный вибратор уаз принцип работы
Аварийный вибратор 5102.3747000
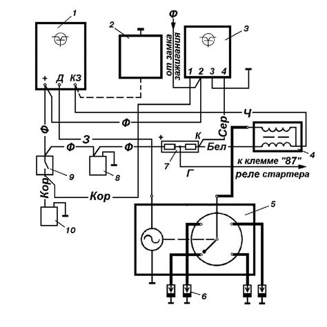
Аварийное зажигание АЗ-1: обзор, схема устройства
Система зажигания Искра - Энциклопедия по машин...
Вибратор аварийный Г.,UAZ системы зажигания СОА...
Вибратор аварийный системы зажигания УАЗ 469 31...
Аварийный вибратор для искрового розжига из рел...
Купить Аварийный вибратор (арт. 5102.3747000)
Вибратор аварийный УАЗ, газ | Festima.Ru – част...
Самодельный аварийный вибратор (Электрооборудов...
т3) Подключение аварийного зажигания на тумблер...
УАЗ 3160 | Система зажигания
Транзисторный коммутатор – Система зажигания – УАЗ
Схема бесконтактной системы зажигания УАЗ. | Ав...
Аварийное зажигание аз-1
Вибратор аварийный 5102.3747 СССР купить в Моск...
Вибратор аварийный купить в Нижнем Новгороде СО...
Интересная статья про Для чего нужно добавочное...
Вибратор аварийный 3151, 452 в сборе ( УАЗ ОРИГ...
Как подключить электронное зажигание на уаз 469...
Уаз схема зажигания трамблера
Контактно-транзисторная система зажигания
Как пользоваться аварийным зажиганием ваз
Вибратор аварийный 12В на УАЗ 5102.3747 | Festi...
Настройка зажигания уаз 31512
Вибратор аварийный СОАТЭ — ГАЗ 2410, 4,7 л, 198...
Схема дистанционного включения аварийного зажиг...
Немного про свечи зажигания — Mazda 626 V (GF),...
Аварийный вибратор фр-82-Ф-v6-35a | Festima.Ru ...
Вибратор аварийный ЗИЛ-131, УРАЛ, ГАЗ системы з...