Лансер 9 автозвук
Стартер Лансер 9: выбор, инструкция по демонтаж...
Какую Машину Выбрать: Mitsubishi Lancer Или 9 M...
Купил Lanсer 9 по низу рынка | рассказ о машине...
Схема кузова лансер 9
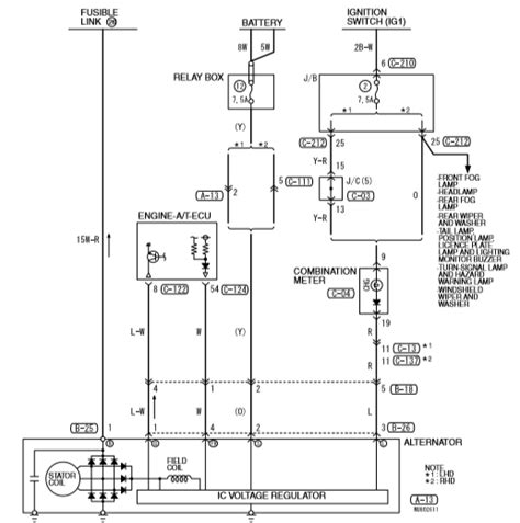
Схема генератора Лансер 9
Выпуска лансер 9 ремонт
LANCER 9 | Всё ещё ЖИВЧИК - YouTube
замена ремня генератора на митсубиси лансер 9 -...
Лансер 9 электросхема акпп
Лансер 9 на посадке - фото
Обзор Mitsubishi Lancer 9 – фото, технические х...
Самостоятельный ремонт: замена тормозных дисков...